4 CONNECTIONS TO Heat Bank Thermal Store.
4.1 Cold Mains In.
4.2 Hot Water Out.
4.3 Flow to Heating Circuit
4.4 Return from Heating Circuit
4.5 Overflow, 22mm Copper  IMPORTANT:  PLASTIC PIPE SHOULD NOT BE USED.
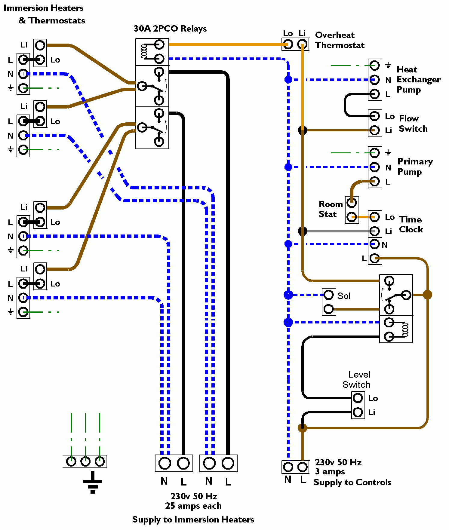
5 WIRING
5.1 All cable should be Heat Resistant, and suitable for 240V 50Hz supply.
5.2 Wire the Room Thermostat [67] to the labelled connections in the Wiring Centre
5.3 TheHeat Bank Thermal Store 2000 requires connection to the following electrical supplies:
3A 230 VAC 50 Hz electrical supply to power the controls.

2 x 25A 230 VAC 50 Hz electrical supply to power the immersion heaters. Each 25A supply should be wired with 4mm cable.
5.4 The Heat Bank Thermal Store 2000 will also require wiring to be made to a room thermostat (if used).
If a room thermostat is not to be used, the terminals provided should be linked - the unit is supplied with the link fitted, to be removed when connecting the room stat.
5.5 Wiring Schematic for the Heat Bank Thermal Store 2000.